海湾GST-LD-8318启停按钮结构特征、安装与布线
文章来源:www.gsthwxf.com作者:海湾消防公司人气:760日期:2024-09-14 13:09:12
海湾8318启停按钮完整型号为GST-LD-8318,本文将重点介绍海湾GST-LD-8318外形势图、接线端子图以及应用示意图。
GST-LD-8318紧急启停按钮的外形示意图如图1所示。

图1
按钮底壳与上盖之间采用插接方式,通过两个螺钉锁紧(如图2所示),底壳底部有安装孔,安装时将底壳安装在86H50型预埋盒上,安装方式见图3,安装孔距如图4所示。

图2

图3
GST-LD-8318紧急启停按钮端子示意图如图4所示。
Z1、Z2:无极性信号总线输入。
K1、K2:启动无源常开输出。

图4
布线要求:信号总线采用截面积不小于1.0mm2的双绞线。
GST-LD-8318紧急启停按钮应用方法
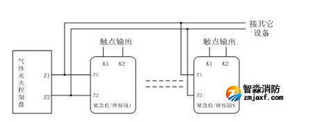
按钮采用两线制与气体灭火控制器连接,允许最多10只按钮(如果该回路中还配接有GST-LD-8316手自动转换开关,则转换开关和按钮一共最多可以接10只)同时控制同一气体灭火钢瓶,当多只按钮连接时需采用并联连接,如图5所示(图中的N≤10)。

图5
海湾安全技术有限公司主营:海湾消防报警系统销售报价,消防工程改造,气体灭火、电气火灾安装,售后安装维修,检测,调试,海湾消防网址:http://www.gsthwxf.com/;海湾服务热线:18910580194
此文关键字:
海湾GST-LD-8318启停按钮结构特征、安装与布线
推荐文章
- 海湾消防短路或接地故障而引起控制器损坏
- 海湾消防主机观察控制器显示:查看报警、故障及预警指示
- 海湾消防主机热敏打印机故障解决办法
- 海湾消防设备短路或接地故障导致控制器损坏之分析与防范
- 海湾消防通讯总线故障怎么解决
- 防火卷帘两侧的专用感温火灾探测器,跨越防火分区是否需设短路隔离器?
- 新规发布:学生宿舍必须安装火灾自动报警系统或具有联网功能的独立式火灾探测器!
- 气体探测器如何与防爆风机联动?
- 关于“海湾消防放气勿入指示灯故障,不能联动闪亮”问题的分析与改进建议
- 室内消火栓动压不达标该咋办?






苏公网安备32058102002150号