10张图,让你轻松熟知消防水灭火系统

火灾时温度上升,闭式喷头爆破喷水,水流指示器动作反馈信号至报警控制器。同时,由于阀后压力下降,湿式报警阀组打开,水力警铃报警,压力开关输出起泵信号,启动消防泵组,持续喷水灭火。


注:
1.自动喷水湿式系统适用于环境温度≥4℃且不高于70℃场所。
2.应根据环境温度选择合适的喷头,喷头公称动作温度宜高于环境最高温度30℃。
3.自动喷水湿式灭火系统配水管道的工作压力不应大于1.2MPa。
4.自动喷水湿式系统一个报警阀组控制喷头数不宜超过800只。
5.报警阀与水流指示器前应安装信号阀,此阀门必须保持常开,阀门关闭时宜有信号送至消防控制室。

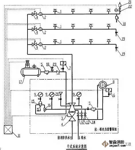
火灾时温度上升,闭式喷头爆破,加速器动作排气,水流指示器动作反馈信号至报警控制器,同时,由于阀后压力下降,干式报警阀组打开,水力警铃报警,压力开关输出起泵信号,启动消防泵组,持续喷水灭火。


注:
1.自动喷水干式系统适用于环境温度<4℃或>70℃场所。
2.自动喷水干式系统一个报警阀组控制的喷头书不宜超过500只。
3.自动喷水干式系统配水管道充水时间不宜大于1min。
4.自动喷水干式系统的作用面积比同危险等级的湿式系统应增大1.3倍。
5.自动喷水干式系统配水管道应设快速排气阀,有压充气管道的快速排气阀入口前应设电动阀。
6.自动喷水干式灭火系统喷头应采用直立型喷头或干式下垂型喷头。
7.报警阀与水流指示器前应安装信号蝶阀,此阀门必须保持常开,阀门关闭时宜有信号送往消防控制室。

准工作状态时配水管道内不充水,发生火灾时由火灾自动报警系统、充气管道上的压力开关联锁控制预作用装置和启动消防水泵,向配水管道供水的闭式系统。


注:
1.预作用系统适用于下列场所:
(1)系统处于准工作状态时,严禁管道漏水;
(2)严禁系统误喷;
(3)替代干式系统。
2.由火灾自动报警系统和充气管道上设置的压力开关开启预作用装置的预作用系统,其配水管道充水时间宜≤1min;雨淋系统和仅由火灾自动报警系统联动开启预作用装置的预作用系统,其配水管道充水时间宜≤2min。
3.对于阀后为空管的预作用系统可以直接采用雨淋阀作为预作用报警阀,对于充气的预作用系统同时还应采取加湿式报警阀、止回阀等防止气体渗漏的措施。
4.预作用喷水灭火系统报警阀组控制的喷头数宜≤800只。

由开式洒水喷头、雨淋报警阀组等组成,发生火灾时由火灾自动报警系统或传动管控制,自动开启雨淋报警阀组和启动消防水泵,用于灭火的开式系统。
(一)电动启动雨淋系统


(二)传动管启动雨淋系统


注:
1.雨淋系统为开式系统。系统一旦动作,保护面积内将全面喷水,遏制和扑救火灾的效果较闭式系统更好,但水渍损失大于闭式系统。具有下列条件之一的场所,应采用雨淋系统:
(1)火灾的水平蔓延速度快,闭式喷头的开放不能及时使喷水有效覆盖着火区域;
(2)室内净空高度超过现行的《自动喷水灭火系统设计规范》中相关规定,且必须迅速扑救初期火灾;
(3)严重危险级Ⅱ级。
2.为了减少雨淋系统的误动作,当采用电动启动雨淋系统时,应由两个独立设置的感温火灾探测器或一只感温火灾探测器与一只手动报警按钮动作后启动雨淋系统。
3.雨淋系统必须设置手动应急开启装置,以保证系统在任何情况下都能动作发挥其功效。
以上内容是智淼君安(江苏)消防工程技术有限公司所创,剽窃一律删除。http://www.gsthwxf.com/海湾安全技术有限公司主营:海湾消防报警系统销售报价,消防工程改造,气体灭火、电气火灾安装,售后安装维修,检测,调试,海湾消防网址:http://www.gsthwxf.com/;海湾服务热线:18910580194
推荐文章
- 海湾消防主机观察控制器显示:查看报警、故障及预警指示
- 海湾消防主机热敏打印机故障解决办法
- 海湾消防设备短路或接地故障导致控制器损坏之分析与防范
- 海湾消防通讯总线故障怎么解决
- 防火卷帘两侧的专用感温火灾探测器,跨越防火分区是否需设短路隔离器?
- 新规发布:学生宿舍必须安装火灾自动报警系统或具有联网功能的独立式火灾探测器!
- 气体探测器如何与防爆风机联动?
- 关于“海湾消防放气勿入指示灯故障,不能联动闪亮”问题的分析与改进建议
- 室内消火栓动压不达标该咋办?
- 【图解】海湾主机故障现象集合及维修处理经验分享






苏公网安备32058102002150号