海湾消防电话接口GST-LD-8304布线要求
文章来源:www.gsthwxf.com作者:海湾消防公司人气:1852日期:2019-05-02 15:06:22
一、海湾GST-LD-8304消防电话接口结构特征、安装与布线
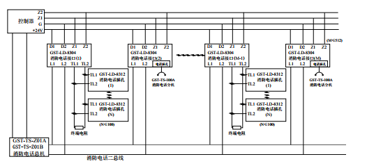
GST-LD-8304型消防电话接口的外形尺寸及结构与GST-LD-8319型输入模块相同,安装方法也相同,其对外端子示意图如图所示:

其中:
Z1、Z2:接火灾报警控制器两总线,无极性
D1、D2:DC24V电源,无极性
TL1、TL2:与GST-LD-8312连接的端子
L1、L2:消防电话总线,无极性
布线要求:Z1、Z2采用截面积≥1.0mm2的阻燃RVS双绞线,DC24V电源线采用截面积≥1.5mm2的阻燃BV线,TL1、TL2、L1、L2采用截面积≥1.0mm2的阻燃RVVP屏蔽线。
二、海湾GST-LD-8304消防电话接口应用方法
系统接线图如图所示


以上内容是智淼君安(江苏)消防工程技术有限公司所创,剽窃一律删除。http://www.gsthwxf.com/
海湾安全技术有限公司主营:海湾消防报警系统销售报价,消防工程改造,气体灭火、电气火灾安装,售后安装维修,检测,调试,海湾消防网址:http://www.gsthwxf.com/;海湾服务热线:18910580194
此文关键字:
海湾消防电话接口GST-LD-8304布线要求
推荐文章
- 海湾消防主机观察控制器显示:查看报警、故障及预警指示
- 海湾消防主机热敏打印机故障解决办法
- 海湾消防设备短路或接地故障导致控制器损坏之分析与防范
- 海湾消防通讯总线故障怎么解决
- 防火卷帘两侧的专用感温火灾探测器,跨越防火分区是否需设短路隔离器?
- 新规发布:学生宿舍必须安装火灾自动报警系统或具有联网功能的独立式火灾探测器!
- 气体探测器如何与防爆风机联动?
- 关于“海湾消防放气勿入指示灯故障,不能联动闪亮”问题的分析与改进建议
- 室内消火栓动压不达标该咋办?
- 【图解】海湾主机故障现象集合及维修处理经验分享






苏公网安备32058102002150号